图知网
搜索
首页
热门推荐
图片分类
电鱼机电路图大全
下载原图
相关图片
电鱼机电路图大全
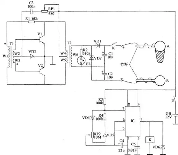
vt2,功率电阻r1,以及变压器的l1,l2绕组构成的自激振荡电路起振,产生
电鱼机电路图大全
3dd15a 双管自激推挽升压电路图纸 - 科创
完整的双变捕鱼机制作资料 电路工作原理 该电子捕鱼虾机电路由无稳态
捕鱼机泥鳅黄鳝专用
为你推荐
生日装饰场景布置轻奢风ins风套餐简约风女孩ktv包厢派对闺蜜过
女生头像星空
避风塘奶茶铺
mcm 奢侈品 男女中性涂层帆布visetos小熊公仔玩偶 melbsvd08 co 干邑
在黑色的背景上,一朵娇嫩的凋谢的橙色花站在一块古老的海滩木材上
园林景观石 庭院假山石 千层石 龟纹石 驳岸石矿山开采图片
初中英语语法体系22张思维导图13不定式