图知网
搜索
首页
热门推荐
图片分类
简洁的100w功放电路 - 21ic电子网
下载原图
相关图片
求100w的音箱功放电路图
100w 功放电路图-其他音频电路图-电子产品世界
请教各位有没有100w的好一点的功放电路,有的话发一个三.
威廉逊电子管放大器电路成品功放电路
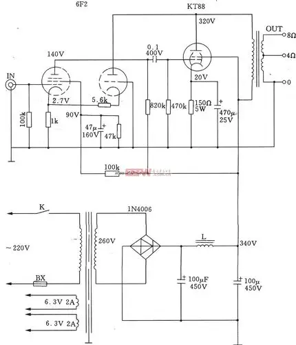
电子管功放前级放大器电路
超三极电子管接法的单端a类功放电路
为你推荐
3,郭富城,从富城头到大背头,天王的帅气挡不住2,霍建华,霍建华驾驭
离婚后黄晓明首谈杨颖,儿子肺炎母亲摔伤,却没人可以搭把手带娃
得益于对角色的深入领悟,陈宝国在演绎该角色时显得游刃有余,如同行云
唐三的身上出现了魂骨融合技的雏形,这种技能比武魂融合技还强大
蒙牛酸酸乳草莓味乳味饮品250ml*24盒整箱牛奶优质奶源酸甜草莓 32.
高考地理中的洋流考点
当代著名彩墨山水画家龙宽老师山水画作品欣赏支持定制 - 哔哩哔哩
【帕斯沃高性能窄边框窄扇极简断桥铝系统门窗小边框景观门窗】价格_