图知网
搜索
首页
热门推荐
图片分类
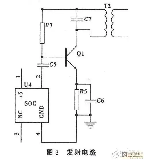
无线充电经典设计方案集锦 - 充电电路 - 电子发烧友网
下载原图
相关图片
锂电池无线充电电路设计
锂电池无线充电电路设计
电磁波无线充电电路设计图
无线充电器发射电路
一款无线充电器电路原理设计
小型无线充电电子电路设计图
为你推荐
集团董事长卫勃会见宜宾科教集团董事长许磊一行
《香港黑帮风云录》:和胜和大佬上海仔,自香港开埠以来,百五十年间,浪
undefined头像
河南5吨东风多利卡挂桶垃圾车多少钱一辆 二手垃圾车哪里有买
拐子药
图著名黄梅戏演唱家马兰头图片余秋雨与马兰的婚姻史
黄哲勋中国行:浅谈中韩健美文化差异_肌肉网
任正非前妻孟军:女儿是孟晚舟,自己是国企高管却淡泊名利_安娜_父亲