图知网
搜索
首页
热门推荐
图片分类
郑州暴雨中,22只手托起"诺亚方舟" | 电讯原创
下载原图
相关图片
灰色背景上包扎着的手指
内江90后民警抓捕毒贩手指被扳骨折 忍痛再抓捕两嫌犯
上辈子辜负了谁?硬生生的给自己来了六针#左手食指有疤 - 抖音
我用左手托着右胳膊走在灯火辉煌的马路上,烫伤处剧疼.
一个男人用运动绷带包扎他的手.运动中的损伤和紧张.照片
手把手教你包扎
为你推荐
阿尔法兽
古风女头
mcm凯莉包正品,新旧如图,防尘袋还在,不还价
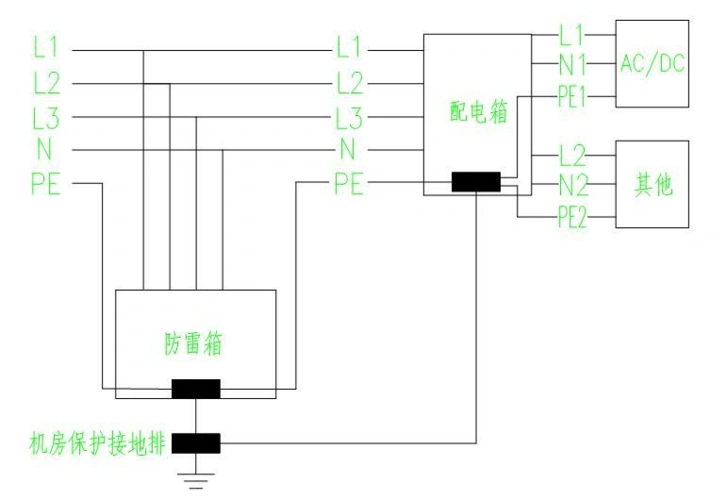
通信机房防雷接地系统示意图
甜甜少女心 q版动漫简笔画
汽车铝合金轮毂划痕刮痕修复漆自喷漆银色钢圈修补翻新油漆笔套装
炫酷qq头像动漫男生冷酷帅图片
【#画师推荐#】日本画师 秋赤音(twiter:_akiakane)有种色彩叫『秋赤