图知网
搜索
首页
热门推荐
图片分类
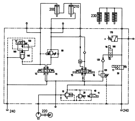
液压摆式剪板机控制回路故障分析与排除
下载原图
相关图片
设计某剪板机的主电路和控制电路 求帮忙画总体电器原理图 有点迷茫.
cn106270722b_一种闸式剪板机液压系统的控制方法有效
qc11y20x2500闸式剪板机液压原理图
液压剪板机电气原理图
25x3200液压剪板机电气控制线路的设计
cn2818031y_闸式剪板机液压系统失效
为你推荐
华晨宇晒照庆34岁生日,时髦穿搭展示青春活力,阳光帅气获赞赏_造型
谭松韵的男朋友是谁 新剧搭档任嘉伦满满的都是宠溺感
为何17世纪是英国的大变革时代这一时期英国都发生了哪些变化
侯勇与沈蓉离婚12年:一个50岁三婚入围城,一个抱病单身_工作_周惠林
北京享誉世界的文化北京四合院
【供应陕西现浇发泡水泥图片】供应陕西现浇发泡水泥图片大全 - 西安
经典款周家六爪莫桑钻女款戒指光臂简约婚戒节日礼物厂家直销包邮
0129船镜片纸本水彩