图知网
搜索
首页
热门推荐
图片分类
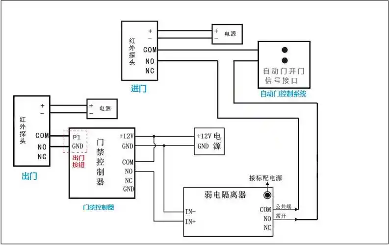
小广告门栅栏款自动门电动门市常见控制板门禁接线及调试说明
下载原图
相关图片
plc自动门控制装置设计 (改增加手动操作)
如果要求掰不开,自动门公司一般都有防止掰开的装置,一般需要另外付费
门禁系统控制自动门的运作流程详解
遥控自动门电路(t630/t631)
各种门禁系统接线详细图解(含中控)
单门机 控制器品牌: 炊百态 商品名称:【京品】平开门自动开门器 八字
为你推荐
古典美人!金晨盛唐霓裳羽衣舞美翻天
西海情歌 简谱 歌谱—刀郎 降央卓玛
小马宝莉中,可爱军团她们的可爱标志是什么?
童装女冬装 公主裙_女童春秋冬装新款韩版童装儿童公主裙子厚红色洋气
许氏宗谱_卷010 - 家谱 - 收藏爱好者
江苏虞山国家森林公园
明日方舟蓝毒壁纸分享
宋轶《赘婿》热播 苏檀儿爱情事业全面开花