图知网
搜索
首页
热门推荐
图片分类
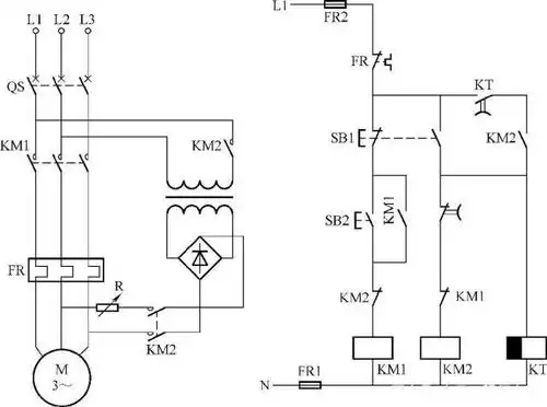
原理图13,单向反接制动控制电路以上所介绍的电气控制电路图的识图
下载原图
相关图片
建筑设备电气控制电路图的识读方法
实例分析,常用建筑电气设备电路图识读方法
例如,电动机的主电路如图 1-1 所示,它表示了主电路的供电关系,它的
建筑设备电气控制电路图的识读方法
潜污泵正反转三地控制电路的识读方法三电路 - 优质问答专区查看更多
典型电压力锅电路的识图方法
为你推荐
原创张翰偶像包袱太重干农活也不忘耍帅这精致程度也是没谁了
二手摩托车建设雅马哈 巧格 i 125
《看书》外谈——访主持人何婕
【火器酷图】把握生命的刻度
中国重汽howo轻卡双排智相开始预定啦_青岛华源盛通汽车销售服务优惠
信纸标准申请书入党申请入党办公批发本批复古双线信纸
2024最值得入手的五款电视音响,几乎"0"差评!
马克笔手绘城市全景