图知网
搜索
首页
热门推荐
图片分类
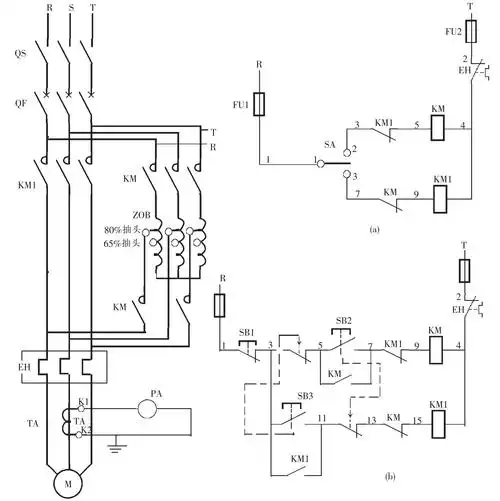
自耦变压器降压启动变压器进线和并线的端子是哪几个
下载原图
相关图片
自耦变压器减压起动控制电路工作原理:合上开关,按起动按钮sb2,km1
错了,第二个是km2不是km3,自耦变压器启动和星三角启动控制都是一样的
三相笼型异步电动机自耦变压器降压启动控制电路
整体接线好了,关于什么是自耦变压器降压启动,以及它的工作原理与接线
接触器km线圈得电动作,km五个主触点同时闭合,两个主触点将自耦变压器
自耦变压器原理图解决方案华强电子网
为你推荐
张婉清美好年华研习社演绎大唐歌姬灵气飘逸造型惊艳全场
耶稣是主(简谱)_歌谱杂录_基督教歌谱大全
澄源项目突破二号行动高效推进五月项目按时开工
龙娃
洗照片2寸1寸证件照换底色冲印打印.#广告设计制作 #图文快 - 抖音
40岁女人穿西装,陈数这三种方式教你穿出修长脖颈,优雅有气质
亚洲,龙,地砖,牌匾,房屋,墙,青苔,瓦,历史,山东,石雕,墙壁,墙面,古代
正是人间芳菲时故宫进入最佳赏花期美到心醉附故宫赏花地图