图知网
搜索
首页
热门推荐
图片分类
震撼贵港高铁站即将迎来巨变
下载原图
相关图片
提醒全国铁路4月10日大调图途径贵港站的多条线路有变化
广西贵港站,贵港高铁站
广西贵港站,贵港高铁站
国庆出行贵港站最新便捷乘车攻略全在这里
烨兴贵港高铁站广场etfe膜结构雨棚
d3766次广州南~柳州驶进贵港站
为你推荐
中咨监理公司中标川藏铁路项目
皮癣图片27
身体健康创意.神经病学平面概念矢量图
金鱼折纸,一张纸的快乐
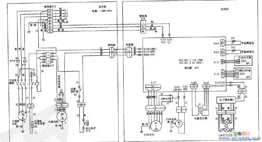
格力kfr-70lw/e(7033l)柜式空调接线图
艾滋病一开始的皮肤图女性
酒店宴会厅设计案例-婚礼堂装修_婚礼堂设计_婚礼酒店宴会厅装修-郑州
先正达 阿米西达 嘧菌酯白粉病霜霉病早疫病叶斑病农药杀菌剂10ml