图知网
搜索
首页
热门推荐
图片分类
论吕布之死
下载原图
相关图片
三国猛将吕布的死因(吕布是怎么死的?其实,他是被刘备给害死的)
演义中刘备故意害死吕布,是真实还是杜撰?史书中还有一种说法
吕布之死一代名将的英雄气短与儿女情长
三国中吕布死后貂蝉怎么样了(历史上的貂蝉到底是什么样子)(2)
吕布两次败给他战力无双江东猛虎却死于一场意外
吕布死前对曹操说6字如果曹操放在心上或许不会出现三分天下
为你推荐
大决战中傅作义的服装为什么跟其他人不一样
led中文生日快乐造型灯宝贝情人生日派对浪漫装饰字母灯批发
5kg 八棱海棠沙果 新鲜沙果小苹果 酸甜冷冻水果 5斤装*一箱_现价-1元
spa水疗养生用品高清摄影图片
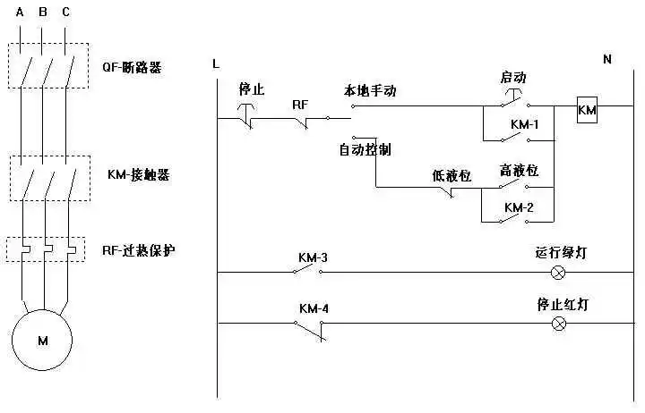
红绿指示灯,启动停止按钮,380v接触器,热继电器,水位控制开关 自动
中国出土人物壁画陕西省
广东双喜世纪经典(09版尽早)
户外健身器材专卖 健身器材大全