图知网
搜索
首页
热门推荐
图片分类
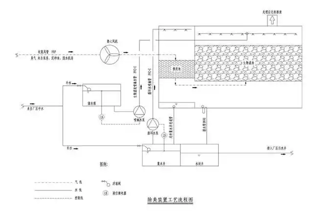
生物除臭装置生产图 - 环保图纸 - 沐风网
下载原图
相关图片
生物除臭装置的制作方法
污水处理厂生物滤床除臭设备
除臭装置制造方法及图纸
生物除臭装置制造方法及图纸
15万吨每天污水处理设备除臭装置设计图
阀门井图纸
为你推荐
王源 #王源值得 #王源 #少年感 #治愈系笑容 #王源 #王源值得
秘杀名单电视剧演员表(《伪装者》后,靳东更好看的谍战剧来了,搭档
流脓麽?现在有涂医生开的药.感觉有点肿
2005年神奇四侠1艾恩格拉法德1080p1280gmkv国语中字
中国华电头像
夕立poi 可爱 舰队收藏 舰队collection 舰队これくしょん
植物资源十分丰富 72【景点攻略】 99详细地址:辽宁省丹东市宽甸
天王表