图知网
搜索
首页
热门推荐
图片分类
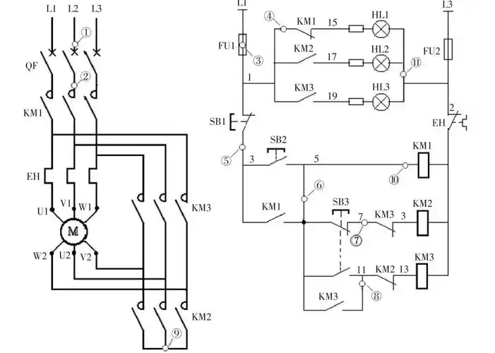
电机星三角启动(带正反转)的线路怎么连接啊 求大神给个图纸 材料:4块
下载原图
相关图片
星三角起动控制接线图
星三角控制电路
带直流能耗制动的星三角启动
星三角降压启动的压缩机控制电路
星三角启动电路.ppt
急!星三角降压启动用两个时间继电器和一个热继电器
为你推荐
fm星装解析##白百何穿搭33天
手工花朵卡纸
斯洛伐克-布拉提斯拉发古城堡
cindy穿privatepolicy虎纹旗袍连衣裙
正六边形正六边形面积公式
意大利中文学校举办手抄报比赛童心共绘中国梦
努力建设具有景德镇特色的数字经济发展新高地景德镇要这么做
堪称最完美的055型大驱高清长图,果然霸气…… 中国人民海军101南昌舰