图知网
搜索
首页
热门推荐
图片分类
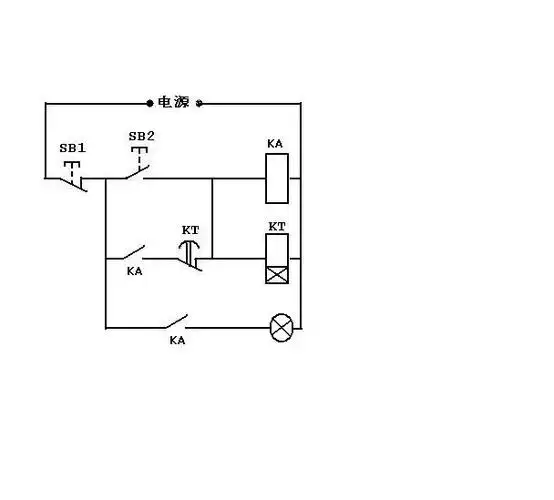
哪位高手能帮我一下,想做一个定时断开电路.
下载原图
相关图片
延时启动的电路
用555设计一个20秒的延时电路
求一个断开延时电路图
功放延时的问题!高手来帮下忙吧!
三极管开关延时电路
用三极管二极管电阻电容等做个简单延时电路2-3秒左右,周围元件越少
为你推荐
动漫,插画,人物,萌小男,q版动漫萌小男
混剪向新警察故事吴彦祖关
沉默是金
二年级美术下册《点,线,面》
刘雨昕复古雨衣外套##dior大秀
我 们 丕 儿 ,貌 美 但 能 打 [檀健次|曹丕]
小臂内侧new school.#tattoo #女生纹身图案 - 抖音
囚鸟 抖音热曲 c调入门版(吉他谱)1