图知网
搜索
首页
热门推荐
图片分类
新品中力锂电小金刚搬运车手柄加速器调速器前进后退开关 et-124
下载原图
相关图片
升学同时开启油路,液压缸柱塞顶出(前进),当碰到行程开关(末端限位)后
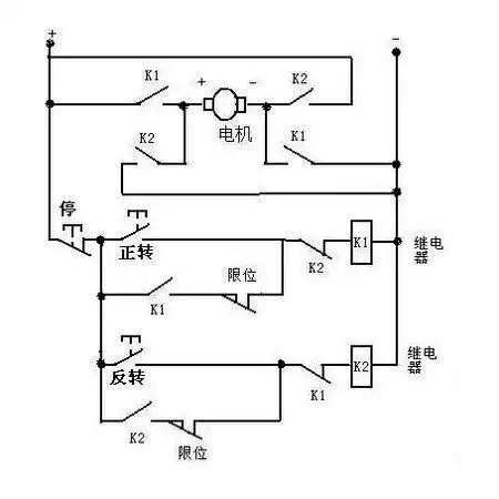
这机器以前就是用的三个双联按钮开关,就是不知道怎么接线的,为何我这
接线图和相量图 ①用三个有功功率表测量三相无功
宇峰电动叉车搬运托盘堆高车手柄加速器调速器前进后退开关
螺丝式6脚3档船型开关 电机正反转前进停止后退倒顺开关大电流25a
轻触开关3个 一个前进 一个后退 一个停止 用继电器控制 图纸请大虾写
为你推荐
父亲节手势舞爸爸最好了少儿舞蹈必备
王羲之七世孙智永楷书字帖《千字文帖拓对照》(10)_楷书字帖_爱好书法
保护环境手抄报 二年级保护环境手抄报
创意美术旋转的地球
一只黑色的蝴蝶照片
【妖怪名单】云烟成雨_哔哩哔哩 (゜-゜)つロ 干杯~-bilibili
西门子冰箱为什么这么臭
黑色指南者提车