图知网
搜索
首页
热门推荐
图片分类
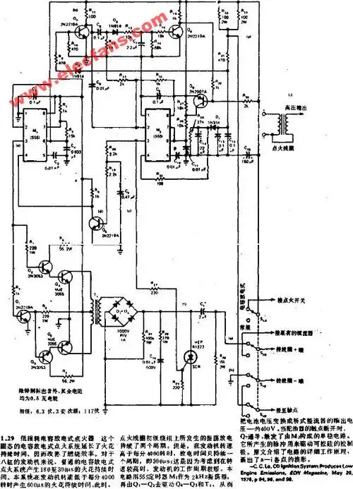
谁有燃气点火器的电路图?
下载原图
相关图片
星光牌燃气灶电子点火器电路图
电子脉冲点火燃气灶
拆修澳星柯尔燃气灶点火器附电路图
脉冲点火器的特点及用途
裕丰牌燃气灶点火器电路图
火焰牌燃气灶电子点火器电路图
为你推荐
胡歌出任emporio armani全新形象代言人
dsc_9202
哪个星座是天生吃货 4贪嘴星座啥都要吃
1/ 9贺峻霖晒舞台花絮库存,如龙卷风般摧毁最后一道防线的帅气是也
i206地连墙宿舍混乱不堪,屋内物品杂乱差.
而院长夫人亦非善类,反诘道 血观音中的女性们无一例外地,表面光鲜
跳空高开选股好不好k线图出现的这种形态你了解吗
您能认识几个车标?