图知网
搜索
首页
热门推荐
图片分类
圆桌论道,共同探秘三四线城市房企生存发展新思路,中国地产经纪领袖
下载原图
相关图片
圆桌会议全景,就是少了一个人.
海丝港口高层圆桌会议在宁波召开
鉴定·圆桌会议
修复与保护·圆桌会议
美侨会跨界联盟圆桌会第二次会议圆满落幕
处领导班子成员和列席人员共计17人在三公尚品酒店召开了圆桌会
为你推荐
头像女高冷霸气十足超拽 清纯女生真人图片大全
汽车零部件及名称图解
wanderführer für tasmanien – tourism australia
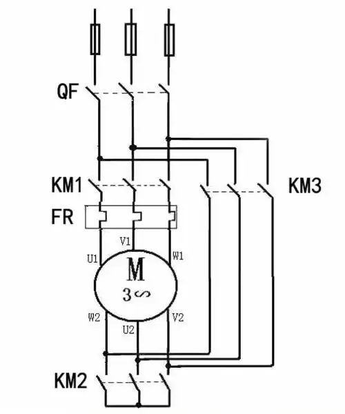
星三角启动接线图
拥有超长睫毛的狗子,妩媚感都快要溢出屏幕了…_end_萌狗_抵抗力
新视野大学英语3读写教程 读写教程unit 7答案来了哦~有其他答案
经典神话故事《猴子捞月》培养孩子团结互助的好品质
起亚k4 2017款 1.6t-gdi t-dlx at