图知网
搜索
首页
热门推荐
图片分类
医生您好本人27岁女我患左下肢小腿丹毒面积约三分之一
下载原图
相关图片
小心,"丹毒"离你很近_丹毒 - 好大夫在线
丹毒的症状图片
【求助】丹毒是丹毒
这个病人是丹毒吗
夏季小心染"毒"上身--丹毒发生的原因和预防
医生说可能是丹毒?求解
为你推荐
宠物清洁用品套装美容工具:围裙,洗澡刷,剪刀,直排梳,响片
这个图中有几张脸?
庭院设计花园地面铺什么专题系列之砖类铺地
超炫酷摩托车海景旅拍莎莎和大叔最新样片
旅游攻略|河北省的八大旅游景点,大家去过几个
1941年,7名日寇将一个八路军女战士团团围住,当他们看到这个女兵长相
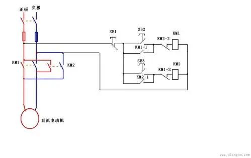
直流电动机正反转接线图
人体肌肉解剖