图知网
搜索
首页
热门推荐
图片分类
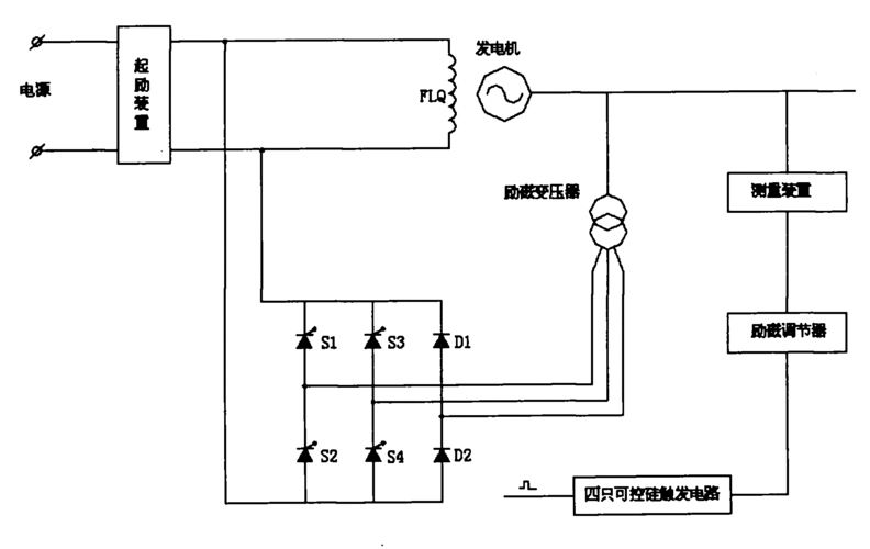
同步发电机励磁方式有哪些?如何稳定电压?
下载原图
相关图片
发电机励磁系统
励磁系统电气原理图-柴油发电机组.png
系统的任务及实现方式(1)根据发电机负荷的变化相应地调节励磁电流,以
同步发电机的励磁控制系统原理
便可改变励磁机的输出电压,从而调节发电机的励磁电流而达到改变发电
发电机励磁系统的励磁方式
为你推荐
大话西游情侣头像图片大全,高清紫霞仙子和至尊宝情侣头像_情侣头像
惊艳小李子颜值巅峰高清壁纸
关键词 : 绿色的青蛙,树蛙,自然,脚趾
高清黑白动漫情头.我当然不会试图摘月,我要月亮奔我而来
[a100]西坪彩霸王(正版)b
锁阳城塔尔寺遗址.焦距27mm,快门1/640,光圈f5.0,iso200.
间小便池性能稳定智能节水6v智能感应dc插头小便池感应器自动冲水器
资料图(来源 江淮汽车官网)