图知网
搜索
首页
热门推荐
图片分类
然后,根据室外机接线板端子与室内机接线板端子一一对应的关系,辨别出
下载原图
相关图片
空气能热泵压缩机具体接线方式方法
定频空调压缩机接线方法图解
空调压缩机接线(空调压缩机的接线方法)
海信空调kfr一45l8l/d线路图室外机风机压缩机电容接线图
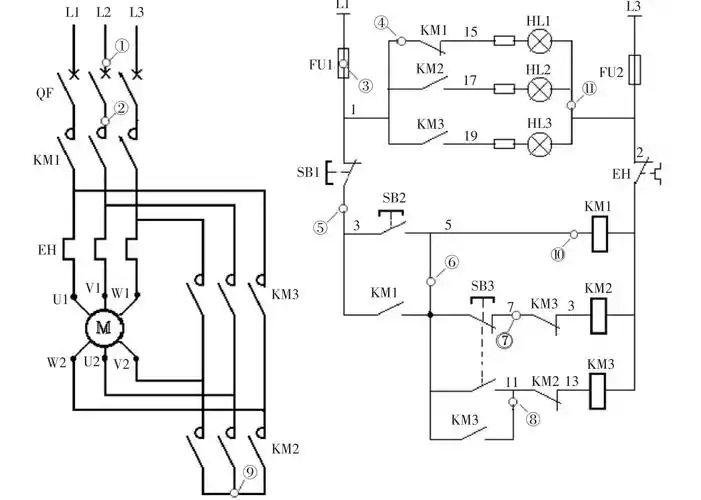
这是一种电动机星三角启动控制电路,接线简单,通过按钮进行手动操作
我想知道冷库压缩机怎么接线,谢谢好心人!
为你推荐
谢霆锋成可穿戴设备代言人,已经不年轻的他,凭什么?
段奕宏曾在采访中提到过王宝强:其他演员恨不得抽烟抽出十八中花样来.
蓝色系 插画 手机壁纸
继《樱桃》后宋小宝最新爆笑演出 经典段子高清呈现_百度视频搜索
300_300gif 动态图 动图
东京卍复仇者 #mikey头像
近期国内豪车&超跑车祸事故集锦_搜狐汽车_搜狐网
东成西就梁家辉