图知网
搜索
首页
热门推荐
图片分类
极窄双包卫生间门
下载原图
相关图片
双包边套
外平内开·双包套平开门.外平内开(内包套) 优点①: 门 - 抖音
双包套卫生间门
卫生间门双包套.系列
供应铝合金双包套门 双包套平开门
16窄边双包套钛镁合金门
为你推荐
诸葛亮创出八卦阵后,为何后世没人能运用?一位军神说出了原因
长春慕尚摄影风格91:治愈系情侣写真-07这样超甜的情侣照看100遍
世界各国见面礼仪ppt
9平米现代风格家用卫生间吊顶装修效果图
90大爷头像精选集97 亲们,这次带来一组特别的大爷头像,是不是
良好的猪舍环境
猛鬼屠房
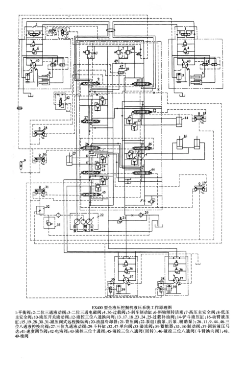
ex400型全液压挖掘机液压系统工作原理图