图知网
搜索
首页
热门推荐
图片分类
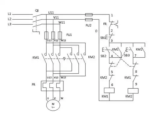
电动机反接制动控制电路 双重互锁的正反转控制电路
下载原图
相关图片
以下是电机正反转的主电路及控制电路图,带接触器互锁和按钮互锁,sb1
三相异步电动机正反转控制电路图原理及plc接线与编程
(跳相)(2),接触器互锁(连锁)电动机正反转控制原理同时可
一个常开按钮控制启停接触器按钮双重连锁正反转控制电路
电机正反转控制原理电路图,电路分析及相关资料
正反转控制电路双互锁控制电路接线图
为你推荐
12后记有很多人抨击"在朋友圈晒p图后的自拍"的做法,大概就是"自欺欺
《神兵小将》问雅妹妹
【微信头像】时代少年团 —宋亚轩
一杯可爱珍珠奶茶png素材透明免抠图片-其他元素
2020秋,我们用黏土,种子,树叶做的拼音画
铁板鱿鱼串烧烧烤食材商用小鱿鱼迷你小串新鲜冷冻鱿鱼
男士皮凉鞋,拖鞋,一鞋两穿
竖向荷载作用下飘浮体系斜拉桥极限承载能力与失效模式分析