图知网
搜索
首页
热门推荐
图片分类
战斗机苏霍伊su-34 3d模型3d模型
下载原图
相关图片
飞机驾驶舱场景3d模型
空客a330-300达美商务舱座椅一侧3d模型
空客a330-300达美商务舱座椅一侧3d模型
空客a330-300达美商务舱座椅一侧3d模型
波音777机舱内景c4d模型(白模/c4d) boeing 777 cockpit
飞机内部经济3d模型
为你推荐
"玉芬"王雅捷:被赵本山捧红,拒上舞台,嫁于洋生一子幸福美满_马大帅
黄浦区电子地图 黄浦天气预报15天
37xby 三目倒置荧光显.
兰令raleigh自行车山地车男女学生成人铝合金代步变速减震越野山
简单粉笔画
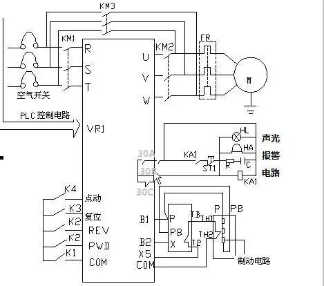
搅拌机上升下降接线图
实拍长安欧尚7座mpv(4/39)
a6.#奥迪夸戳quattro 24年#奥迪a6l 40豪华 - 抖音