图知网
搜索
首页
热门推荐
图片分类
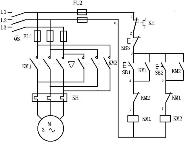
正反转控制电路
下载原图
相关图片
要按钮接触器双重联锁正反转控制接线图,就像图片中的
按钮接触器双重连锁正反转控制原理及接线图
掌握了这4种电路,那么正反转控制电路你就绝对没问题了,涨知识!
请问谁可以帮我连接按钮控制的正反转控制电路实物图吗?
双重连锁正反转 只有2个接触器.2个恢复按钮,1个急停按钮
单相电机 用 倒序开关控制 正反转.
为你推荐
圣诞节,新年,圣诞老人,鹿,月亮,夜,冬季,房子,雪,4k(水平)1600x900
【灿白】夜(一点点h) 挂了就补链接
教程9张小女孩卡通头像简笔画及步骤图解教程卡通q版超萌的动漫女孩
矢量卡通恐龙图片-创意矢量卡通野外的恐龙插图素材-高清图片-摄影照
西游记沙和尚怎么画 卡通沙和尚简笔画步骤图解教程,图片,简笔画-学
微信头像高清 | 个性头像精选
女童汉服中国风古装儿童唐装超仙古风裙子小女孩模特走秀演出服薄
百家姓qq头像制作 霸气点的 杰字 分