图知网
搜索
首页
热门推荐
图片分类
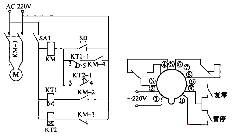
自动喷雾控制器电路图
下载原图
相关图片
自动喷雾器电路
雾化器电路原理图
一种静电喷雾器控制电路的制作方法
喷雾机的喷雾系统设计
电路图频道 其他行业电路 用时间继电器组成的苗圃自动喷药杀虫控制
喷油器控制电路图
为你推荐
有着大轮子的 strong>卡车 /strong>要如何画一学就会的卡车简笔画
姓氏头像姓氏太极八卦风格微信头像
我院成功开展首例肺占位楔形切除术
【在校作品】村庄规划
瑜伽下犬式的解剖图细节及力的走向图
核桃炭火烤肉加盟
老卷宗|肯德基价格重回1987年,可我只想让你还我卷心菜沙拉!
厦门安达仕andazxiamen