图知网
搜索
首页
热门推荐
图片分类
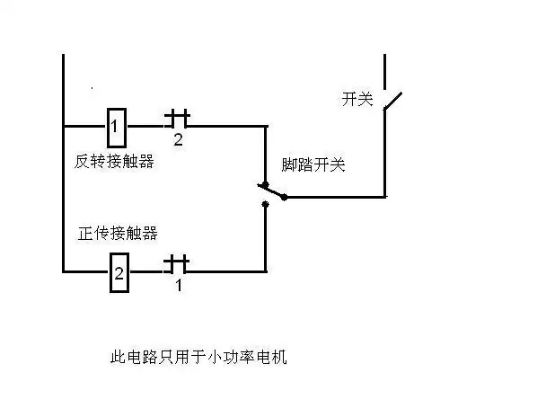
用两个接触器与一个脚踏开关,怎么控制电机的反正转,可以控制吗,如果
下载原图
相关图片
脚踏开关在电路图中用什么符号表示
我想接一个380v的电机用脚踏开关来掌握,踩下去是正转,不踩是反转
当前第1页) 你可能喜欢 继电保护及二次回路 常用电气元件符号 开关柜
电气图形符号9521495.doc
电工符号及标识ppt
脚踏开关ydt115t提钩
为你推荐
赵丽颖剪短发啦!
徐若瑄 中国台湾女歌手演员(二)
高浮雕是一种引人注目的雕刻技术
《哈尔的移动城堡》是由宫崎骏执导的一部动画电影,也是一部深受全球
卡通北极熊孤立在浮冰上
海南黄花梨嵌宝人物故事图百宝箱-价格:65000元-se84532634-木箱-零售
《(贵阳青岩科举世家始祖)赵理伦墓碑石刻》20230501
武汉天河国际会展中心将于9月12日启动