图知网
搜索
首页
热门推荐
图片分类
土家吊脚楼建造信息可视化 信息设计|平面|其他平面|异可已 - 原创
下载原图
相关图片
吊脚楼内感知苗族民俗的岁月故事
一座边城一座吊脚楼
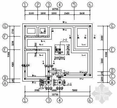
[湖南]湘西马头墙三层吊脚住宅楼建筑施工图
图纸5张,包括:结构说明,基础布置图,楼面结构平面图,节点详图等.
关键词: 湖南湘西建筑马头墙吊脚楼别墅建筑设计
二层中式吊脚楼建筑施工图纸
为你推荐
蟑螂屎
周末专栏钱币故事第三十三期图案第四套人民币背面主景赏析四
思考的孩子
原创肖战太会穿了40张高清图诠释他的俊朗又沉稳眼神明澈柔和
龚俊快乐大本营
保定这个村两亿七千万元到位了,看有你家的不?_南刘各庄村_南大园乡_
韩国街头个性头巾男发箍嘻哈洗脸束发带ins潮人头套宽边男生发饰纯棉
清新扁平风咖喱鱼蛋美食宣传海报