图知网
搜索
首页
热门推荐
图片分类
纸盒子废物利用手工制作立体动物玩具:演奏手风琴的猫(步骤图解)
下载原图
相关图片
纸箱恐龙可穿幼儿园儿童玩具手工diy拼装制作纸壳纸板纸盒霸王龙
用废旧纸箱瓦楞纸板废物利用制作小玩具床教程(附图纸)http://www.
硬纸盒子手工制作简单又漂亮
废旧纸箱手工制作图片
趣盒子手工制作小狗,小狗头套手工制作方法
手工diy废旧纸盒制作夏日田园风车
为你推荐
茜草的功效与作用及禁忌
中国相声演员师徒传承关系图
图片展示优质羽绒狼尾草杯苗多芽羽绒狼尾草
虎牙丸子呦晒写真,二次元扮装的她很有个性,素颜竟也超级能打!
哈利波特学院徽章级长胸针胸章霍格沃茨学院格兰芬多礼盒周边道具
王者q版头像 王者开黑头像鬼谷子
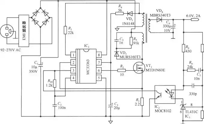
由mc33363构成的6v/2a隔离式开关稳压电源电路
建议全文背诵94-91重庆话怼人小技巧16615重庆方言不区平翘舌